モジュールハードウェア / モーターとロジック電源 /
ConveyLinx-Ai2
ConveyLinx-Aiシリーズは MDR電源 と ロジック電源 を分離する機能を備えています。
MDR電源のみの接続の場合
この図は、2つの独立した電源から電力供給を受ける4台のConveyLinx-Aiシリーズが2グループに分けられた、合計8台の電源端子接続を表しています。

スイッチ制御されたMDR電源のみを接続する場合
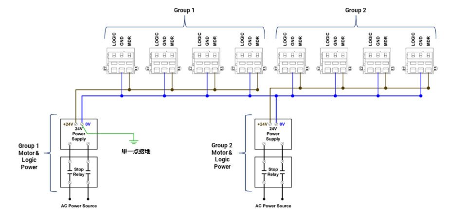
この図はE-Stopに使用されるような外部制御スイッチング回路に電源が含まれていることを除けば、上に示した例と同じ内容を表しています。

独立したロジック電源とスイッチ制御されたMDR電源の接続の場合
この図はロジック電源がMDR電源とは別の電源から供給されている場合の接続を示しています。ロジック電源は8台のモジュール全てのロジック端子に接続されていることにご注意ください。



