Regardless of the specific ConveyLinx-Aiシリーズ, each is equipped with the ability to separate the MDR Power from the Logic Power.
Connecting only MDR Power
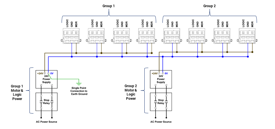
The diagram shows the Power Terminal connections for 8 total modules separated into two groups of 4 modules powered by 2 separate power supplies.

Connecting only Switched MDR Power
This diagram depicts the same example shown above with the exception of the power supplies being included in an externally controlled switching circuit such as would be used for an E-Stop.

Connecting Separate Logic and Switched MDR Power
The diagram shows the connection for when Logic Power is coming from a separate power supply than the MDR Power. Please note that the Logic Power supply is connected to the Logic terminals for all 8 modules.



